Address
Subotički put b.b. 25000, Sombor
Određivanje kohezije i ugla unutrašnjeg trenja

Postoji više načina određivanja elemenata unutrašnjeg otpora tla, kohezije i ugla unutrašnjeg trenja pomoću laboratorijskih opita, među kojima su najpoznatiji opit direktnog smicanja i opit triaksijalne kompresije.
Opit direktnog smicanja
Opit se vrši na aparatu pravougaonog preseka tipa A. Casagrandea ili na aparatu kružnog oblika tipa Hvorsleva. Opisaće se opit sa aparatom pravougaonog preseka, koji se najviše primenjuje. U oba slučaja opit se vrši sa neporemećenim uzorkom, ili sa poremećenim uzorkom na granici tečenja u kom slučaju opit ima komparativnu vrednost.
Opis aparata za direktno smicanje pravougaonog preseka (sl. 1)

Sl. 1 Presek Casagrandeovog aparata za direktno smicanje
Aparat se sastoji iz dva dela, gornjeg i donjeg rama, pri čemu je donji statičan, dok je gornji pokretan i može se pomicati na donjem pod dejstvom horizontalne sile Z, koja deluje na ravni dodira gornjeg i donjeg rama.
Uzorak tla stavlja se u čelični pravougaoni prsten, najčešće veličine 100 × 100 × 30 mm, ili onih dimenzija kada se tačno sastruže. Preko gornje i donje strane uzorka postavljaju se filtarski kameni, a zatim se sve smešta u prsten aparata koji se potom puni vodom. Na uzorak se postavlja uređaj za vertikalno opterećenje. Gornji filtarski kamen je spojen sa sistemom vertikalnog opterećenja uzorka, dok je donji u vezi sa kanalima za vodu, pomoću kojih se uzorak može održavati u zasićenom stanju za vreme opita, radi isključenja prividne kohezije.
U cilju isključenja trenja na dodirnim površinama izmedu gornjeg i donjeg rama postoje aparati sa gornjim ramom zavrnutim, pomoću kojih se gornji ram pomera pod dejstvom horizontalne sile smicanja. Pored toga dodirne površine gornjeg i donjeg rama premazuju se vazelinom. U aparat se uključuju još 2 komparatora za registrovanje vertikalnih i horizontalnih deformacija.
Vršenje opita
Postoje uglavnom 2 vrste opita direktnog smicanja: brzi i spori opit. Brzi opit sastoji se u tome, da se po unošenju u aparat uzorak optereti određenim vertikalnim pritiskom, koje obično iznosi 0,50; 1,0; 2,0; 3,0 i 4,0 kp/cm2, sačeka se konsolidacija, koja se usvaja da je postignuta ako je sleganje za vreme od 24 časa Δh ≤ 0,02 mm, te se zatim primeni horizontalna sila smicanja Z, veličine 1/20 ili 1/40 deo vertikalne sile P, koja se povećava svakog minuta za istu vrednost sve do loma tla. Za vreme nanošenja horizontalne sile smicanja tok pomeranja gornjeg rama stalno se prati čitanjem na komparateru i horizontalne deformacije beleže se u zapisnik neposredno pre svakog novog opterećenja. Kao lom tla usvaja se trenutak, u kome komparater pokaže naglo kretanje.
Brzi opit se primenjuje za glinovita tla, čija prirodna konsolidacija pod novim opterećenjem je spora i odgovara ovom načinu izvršenja opita.
Spori opit vrši se na sličan način kao napred samo s tom razlikom, što se horizontalna sila smicanja povećava u dužem vremenskom intervalu, koji može biti 2, 5 i 15 minuta ili do konsolidacije, tj. dok horizontalne deformacije ne postanu sasvim neznatne. Tok konsolidacije pod dejstvom horizontalne sile prati se na komparateru 9 (sl. 1).
Spori opit primenjuje se kod peskovitog ili prašinastog tla, gde bi se u slučaju povećavanja horizontalne sile smicanja u kratkom vremenskom intervalu ubrzalo smicanje uzorka u aparatu usled dejstva napregnute vode u porama, što ne bi odgovaralo prirodnom procesu. Zbog toga se vremenski interval povećava sa finoćom čestica nevezanog tla, tako da se omogući izjednačenje pritiska vode u porama tla sa pritiskom spoljne vode. Ovo izjednačenje postiže se ostavljanjem dovoljno vremena pod dejstvom svakog stupnja horizontalnog opterećenja, da se suvišna voda u porama istisne kroz filterski kamen.
Pored navedenih opita, u izvesnim slučajevima vrši se brzi opit bez konsolidacije pod vertikalnim opterećenjem, tj. horizontalna sila smicanja primenjuje se odmah po unošenju uzorka u aparat i opterećivanju vertikalnim opterećenjem. Međutim ovaj način izvršenja primenjuje se pri specijalnim uslovima kao što je na primer slučaj sveže ugrađenog nasipa od glinovitog tla, koji se opterećuje odmah po nasipanju bez prethodnog zbijanja.
Određivanje ugla unutrašnjeg trenja i kohezije
Na osnovu rezultata opita izračunava se smičući napon
τ=Z/A u kp/cm²,
koji se dobija iz sile smicanja Z u kp u trenutku loma i površine preseka uzorka A u cm². Opit se radi sa 3 do 4 aparata opterećena različitim normalnim pritiskom σ=P/A u kp/cm² pri čemu je P vertikalno opterećenje uzorka u kp. Obično se uzimaju sledeće vrednosti normalnih pritisaka: 1,0; 2,0; 3,0 i 4,0 kp/cm².

Sl. 2. Dijagram horizontalnih deformacija
Na osnovu dijagrama elemenata unutrašnjeg trenja dobijaju se dve vrste dijagrama 1 i dijagram horizontalnih deformacija (sl. 2).
Dijagram horizontalnih deformacija dobija se tako, što se na osu apscisa nanese horizontalno pomeranje ΔL u mm gornjeg rama aparata na donjem, koja se dobija čitanjem komparatora 9, a na osu ordinata odgovarajući smičući napon τ u kp/cm² (sl. 2).
U zavisnosti od zbijenosti tla dobija se dijagram 1 za zbijeni i dijagram 2 za rastresiti materijal.
Za zbijeni materijal smičući napon τ raste u početku dosta naglo u odnosu na horizontalno pomeranje ΔL do granice proporcionalnosti P, zatim sporije, pri čemu se krivina dijagrama 1 povećava i dolazi do maksimalne visine B, posle koje dijagram na izvesnoj dužini opada, da na kraju dostigne horizontalan tok. Zona pravolinijskog penjanja dijagrama horizontalnih deformacija, u kojoj je porast smičućeg napona proporcionalan porastu deformacija, usvaja se da je oblast elastičnih deformacija. Iza granice P porast smičućeg napona opada prema porastu deformacija ΔL do najviše tačke B dijagrama. U ovoj zoni materijal počinje da „teče“ i ona se usvaja kao oblast plastičnih deformacija. Najviša tačka B dijagrama 1 predstavlja maksimalni smičući napon max τ, te se usvaja da u ovoj tački nastaje lom tla, tj. da je tačka B granica loma. Iza tačke B je tečno stanje materijala, čvrstoća smicanja opada, te se usvaja da u ovoj zoni u kojoj je razorena veza odnosno uglavljenost između čestica, postoji još samo otpor klizanja koji se suprotstavlja horizontalnoj sili smicanja. Tačka G u kojoj dijagram 1 prelazi u horizontalni pravac usvaja se kao granica klizanja.
Smičući napon na granici loma B naziva se čvrstoća smicanja ili čvrstoća čistog smicanja τf, dok se smičući napon na granici klizanja G naziva čvrstoća, klizanja τg.
Za rastresiti materijal dijagram horizontalnog pomeranja takođe ima elastičnu oblast sa granicom proporcionalnosti P, ali u daljem toku je plastična oblast do granice klizanja G, tj. maksimalni smičući napon jednak je graničnoj čvrstoći, klizanja (τ=τg), iza koje je tečno stanje materijala.

Sl. 3. Dijagram smicanja, a) za koherentna tla, b) za nekoherentna tla
Dijagram smicanja dobija se, kada se na osovinu apscisa nanose normalni pritisak σ u kp/cm2, a na osovinu ordinata odgovarajuća čvrstoća smicanja τf u kp/cm2, pri čemu se obe ove vrednosti nanose u istoj razmeri (sl. 3). Pošto čvrstoća smicanja τf tla raste sa normalnim pritiskom σ, to će se za različite pritiske σ1 dobiti tačke A, B, C, i D, koje predstavljaju odgovarajuće čvrstoće smicanja.
Za dobijanje pojedinih tačaka A, B, C i D na dijagramu 3 za koherentna tla (sl. 3a), usvaja se čvrstoća klizanja τg. Međutim kod glinovitog tla materijal počinje da teče mnogo pre nego što je dostignuta granica klizanja G, te postoji tendencija da se za određivanje kohezije c i ugla unutrašnjeg trenja tla usvoji čvrstoća smicanja na granici proporcionalnosti P, ali kako je ona srazmerno mala, to se često usvaja čvrstoća smicanja za koju je deformacija ΔL na dijagramu 2 dva puta veća od deformacije pri prethodnom stupnju opterećenja u aparatu. Ova čvrstoća nalazi se negde između granice P i B odnosno G (sl. 2).
Spajanjem tačaka A, B, C i D na dijagramu 76a dobija se dijagram smicanja, koji je kod uspelih opita prava linija. Produženjem dijagrama do preseka sa osovinom ordinata, za σ = 0, dobija se na osnovu Coulombovog obrasca τf = c+σ tgϕ da je τf = c = kohezija tla, dok nagib dijagrama prema horizontali daje ugao unutrašnjeg trenja . Produženjem dijagrama smicanja sa druge strane osovine ordinata dobija se na osovini apscisa napon usled kohezije pk, kada veličinu kohezije c izrazimo kao ekvivalenat otpora trenja:
c = pk tgϕ, odakle je pk = c/tgϕ
Za nekoherentna tla, kao što je pesak, dobija se dijagram na sl. 3b, koji prolazi kroz koordinatni početak, pošto se za σ = 0 dobija τ = 0. Međutim ukoliko je pesak sitnozrn i vlažan, dobiće se dijagram sličan kao na sl. 3a, sa manjom kohezijom c, koja predstavlja prividnu koheziju. U tom slučaju napon pk na produženoj osovini apscisa sa druge strane koordinatnog početka predstavlja kapilarni napon.
Napominje se, da određivanje kohezije i trenja tla opitom direktnog smicanja ima više nedostataka, među kojima su najvažniji da lom tla nastaje po unapred određenoj površini smicanja a ne po površini najmanjeg otpora smicanja, da se za vreme smicanja uzorka u aparatu površina smicanja smanjuje usled pomeranja gornjeg rama na donjem, zatim da se deformacije uzorka za vreme smicanja mogu pratiti samo na maloj dužini, tako da se otpor klizanja iza granice loma ne može kontrolisati u dovoljnoj meri, naročito u slučaju mekanog tla kada su deformacije pri smicanju velike itd.
Opit triaksialne kompresije
Opit se vrši na triaksialnom aparatu, kojih ima različitih konstrukcija, ali se svi zasnivaju na istom principu koji je sledeći. Neporemećeni uzorak u obliku valjka postavi se vertikalno na postolje i izloži bočnom pritisku tečne mase sa svih strana a zatim vertikalnom pritisku, koji se postupno povećava, dok se ne izazove lom uzorka po površini najmanjeg otpora smicanja. Na bazi čvrstoće smicanja pri lomu izračunavaju se kohezija i ugao unutrašnjeg trenja tla.
Opis aparata

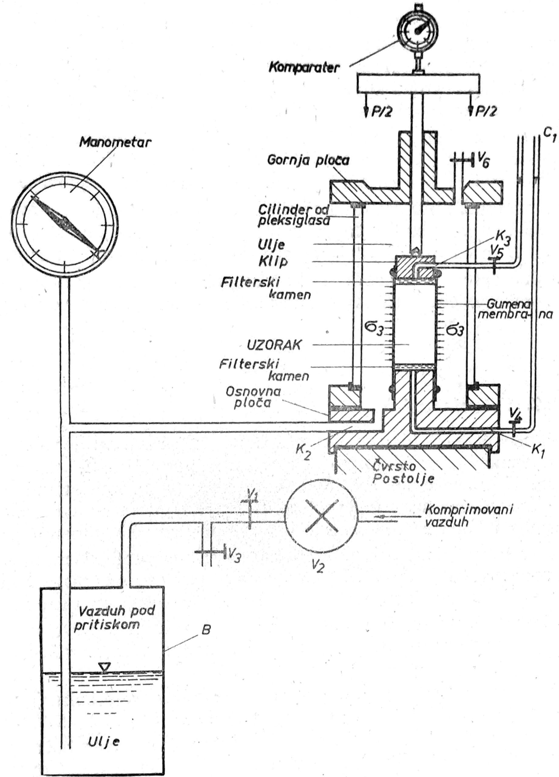
Sl. 4. Triaksijalni aparat
Triaksialni aparat (sl. 4) sastoji se u donjem delu iz osnovne ploče komore, na kojoj leži postolje za uzorak, a u gornjem delu iz klipa za vertikalno opterećenje uzorka i gornje ploče koja zatvara komoru. Najčešće dimenzije uzorka su prečnik ϕ=36 mm, visina h=2,2-2,5ϕ. Prečnik komore je D=135mm, visina H = 180 mm. Iz središta postolja uzorka polazi uska cev K1 za dreniranje uzorka sa donje strane, koji prima vodu iz uzorka preko porozne pločice i odvodi je izvan komore u vertikalnu staklenu cev C1. Ukoliko se opit vrši bez dreniranja uzorka, ovaj kanal služi za merenje pritiska vode u porama. U bronzanoj osnovi komore postoji kanal K2 za dovod tečne mase radi punjenja komore i ostvarenja bočnog pritiska u komori na uzorak.
Kroz gornju ploču komore prolazi drška klipa za opterećenje uzorka. Uzorak u komori je obavijen gumenom membranom, koja je na oba kraja produžena i spaja se sa klipom i postoljem pomoću gumenih prstenova. U sredini klipa postoji kanal K3 za dreniranje uzorka sa gornje strane.
Sa bočnih strana komora se hermetički zatvara cilindrom od pleksiglasa koji se preko gumenih prstenova učvršćuje u gornju i donju ploču komore.
Komora se postavlja na čvrsto postolje. Normalno opterećenje uzorka vrši se preko poluge sa tegovima, čiji je odnos najčešće 1: 10. Sistem za ostvarenje bočnog pritiska na uzorak u komori sastoji se iz boce sa tečnom masom B, koja se pomoću cevi dovodi u komoru, manometra za merenje vazdušnog pritiska i boce sa komprimovanim vazduhom. Iznad klipa za opterećenje uzorka postavlja se komparater za merenje sleganja uzorka pod opterećenjem.
Bočni pritisak tečne mase u komori može se po volji podešavati pomoću vazdušnog pritiska u boci B, preko ventila V1 i V2. Ovaj pritisak izaziva horizontalne napone u uzorku σ2 i σ3, koji su zbog kružnog preseka uzorka izjednačeni σ2 = σ3.
Tečna masa može biti destilisana voda ili ulje koje se radije upotrebljava zbog boljeg zaptivanja, jer voda može da prolazi kroz zavrtnje. Pod dejstvom vazdušnog pritiska u boci B tečna masa ispuni komoru do ventila V6, koji se zatim zatvara. Vertikalno opterećenje uzorka P, koji se preko drške klipa skoro bez trenja prenosi na uzorak, podeljeno sa površinom preseka uzrok M daje vertikalni napon σ1 = P/A
Vršenje opita
Za opit uzorak se obradi u zasebnom aparatu, tako da se dobije valjak prečnika 36 mm, visine 78 mm ili 90 mm, na koji se sa gornje i donje strane stavljaju filterski kamenovi i navuče gumena membrana. Zatim se uzorak zajedno sa filterskim kamenovima postavi na postolje u komori, krajevi, gumene membrane navuku se preko postolja i klipa za opterećenje i pričvrste pomoću gumenih prstenova. Prema praksi pojedinih laboratorija, kao na primer prof. Skemptona u Londonu, dreniranje uzorka u komori za vreme opita ubrzava se oblaganjem uzorka sa bočnih strana filter hartijom, koja se stavlja pre navlačenja gumene membrane. Kada je uzorak unesen u aparat i cilinder od pleksiglasa učvršćen u gornju i donju ploču, pristupa se izvođenju opita, koji se mogu vršiti na više načina, kao što su sledeći:
1) Nedrenirani opiti. Kod ovih opita ne dozvoljava se dreniranje uzorka za vreme primene bočnog i vertikalnog opita, pri čemu su ventili V4 i V5 zatvoreni.
2) Nedrenirani opiti sa konsolidacijom. Za vreme primene bočnog pritiska vrši se dreniranje uzorka (ventili V4 i V5 su otvoreni), dok se za vreme primene vertikalnog pritiska ne dozvoljava dreniranje (V4 i V5 su zatvoreni).
3) Drenirani opiti. Dreniranje uzorka vrši se za celo vreme opita (ventili V4 i V5 su otvoreni), tako da dolazi do potpune konsolidacije i ne stvara se napregnuta voda u porama u toku primene vertikalnog pritiska σ1. Ovaj opit traje dugo vremena naročito kod slabo propustljivog tla, jer se vertikalno opterećenje σ1 mora vršiti u velikom broju malih stupnjeva i pri svakom stupnju sačekati konsolidacija. Osim toga navedeni opiti mogu se vršiti sa zasićenim i delimično zasićenim uzorcima.
S obzirom na napred navedene mogućnosti, opiti triaksialne kompresije mogu se vršiti u različitim varijantama i podešavati prema vrsti tla u uslovima opterećenja.